1. 應用背景
變頻空調外機/小型伺服系統常需 200–300 W 等級的控制與附件電源,既要高功率因數與低諧波,又要隔離多路供電。HiperPFS 負責臨界或連續模式 PFC;InnoSwitch3?EP 提供高效隔離反激輸出,組合實現高 PF + 高效率。
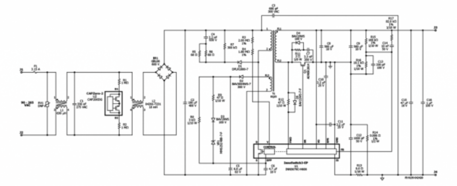
2. 方案/原理
架構: AC→EMI→HiperPFS→400 V 母線 → InnoSwitch3?EP 反激 → 主/輔輸出(如 24 V & 12 V/5 V)。
特性: PFC 級在寬輸入下維持高 PF/低 THD;反激級集成高壓開關與次級控制/同步整流驅動,待機功耗低、保護完善。
3. 關鍵設計點
PFC 目標:PF≥0.95(額定),滿足 IEC 61000-3-2 類 A;采用 NTC/NTCR+涓流充電限制浪涌。
母線設計:400 V 母線電容按最低線電壓與最大功率計算紋波(ΔV/V<10% 經驗值)。
變壓器與整流:InnoSwitch3?EP 變壓器按峰值電流與磁通密度留裕度;高壓路選超快/同步整流。
多路輸出:主路 24 V,輔路 12 V/5 V;關注交叉負載;輔路可加小型二次穩壓。
EMI/安規:一次—二次之間合理 Y 電容與共模電感;控制爬電距離與膠殼灌封。
4. 調試與驗證步驟
PF/THD 測試:低/典/高線、輕/中/重載六象限測試;
效率曲線:PFC、反激分級與整機兩套曲線;
可靠性:EFT/浪涌、ESD、溫升;長時間老化與斷電重啟。
5. 常見問題與排查
輕載 PF 下降:優化 PFC 輕載維持策略或切換模式;
反激尖峰:加 RC 吸收或 RCD/有源箝位,短小回路降低漏感能量;
輔路紋波:提升二次 L/C 或小線性穩壓清潔敏感軌。